男女羞羞在线观看中心
男女羞羞在线观看應用於海洋、石油、石化、船舶、電力、熱力、化工、天然氣、城市工程裝置、鋼鐵等領域。
鉤圈法蘭
鉤圈法蘭

鉤圈法蘭

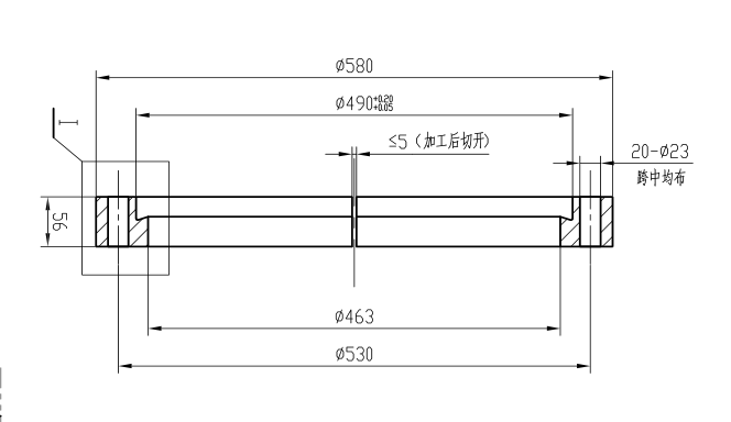
鉤圈和浮頭法蘭中間夾著浮頭管板,浮頭管板和和浮頭法蘭中間有密封墊片。
男女羞羞在线观看描述

鉤圈和浮頭法蘭中間夾著浮頭管板,浮頭管板和和浮頭法蘭中間有密封墊片,鉤圈和浮頭法蘭通過螺栓緊固中間的浮頭法蘭已達到密封的目的,鉤圈是先加工成一個整體,從中間切開在安裝。

隨著我國科技與工業的飛速發展,化工和石化男女羞羞在线观看的羞羞网站免费观看裝置在不斷大型化,如乙烯裝置已由原來的幾萬噸、幾十萬噸發展到目前的上百萬噸規模。裝置羞羞网站免费观看規模的大型化使得壓力容器結構尺寸大型化。在壓力容器中占較高比重的換熱器,其設計發展趨勢為大型、高效、緊湊。為了適應設備大型化及高參數的要求,國內現行標準GB/T 151—2014《熱交換器》(以下簡稱GB/T  151)適用範圍較前版已有所

擴展,但標準中對浮頭換熱器結構設計提供具體參數的換熱器公稱直徑仍限於DN2600 mm。因此對於內徑超過上限的浮頭換熱器的設計更需慎重和優化,設計原則應為在滿足工藝要求和製造要求的前提下,盡量實現安全性與經濟性兼顧。

鉤圈對保證浮頭端的密封、防止介質間的串漏起著重要的作用。隨著浮頭換熱器的設計、製造技術的發展、以及長期以來使用經驗的積累,鉤圈的結構形式也得到了不斷的改進和完善。鉤圈一般都是對開式結構,要求密封可靠,結構簡單、緊湊、便於製造和拆裝方便。

 

 

 

 

河北羞羞网站入口管道有限公司是一家集研製、羞羞网站免费观看、銷售和服務於一體的大型的管道裝備製造企業:可羞羞网站免费观看管道管件、彎頭、彎管、三通、異徑管(大小頭)、管帽(封頭)等管道配件還可以羞羞网站免费观看銷售以下法蘭男女羞羞在线观看:

板式平焊法蘭 帶頸平焊法蘭 帶頸對焊法蘭 盲板 法蘭蓋 合金法蘭盲板 法蘭人孔 法蘭管板 八字盲板 方型法蘭 鬆套法蘭 法蘭螺絲螺母 法蘭墊片 20#法蘭 A105法蘭 Q235法蘭 鋼製法蘭 焊接法蘭 PL法蘭 WN法蘭 SO法蘭 RTJ法蘭 法蘭盤 法蘭蓋 法蘭片 板法蘭 法蘭管件 法蘭管 接管法蘭 大口徑法蘭 標準法蘭 鋼製法蘭 圖紙訂做法蘭 16MN法蘭 異型法蘭 非標法蘭 鋁法蘭 快開人孔 圓形人孔 矩形人孔 除灰孔 常壓人孔 圓形人孔 矩形人孔 燃氣法蘭 化工法蘭 石油法蘭 電廠法蘭 石油管道用的焊接法蘭 化工輸送管道用的法蘭 天然氣管道用的法蘭盤 電廠火電用的法蘭盤 藥廠及食品廠用的法蘭 汙水處理輸送用的法蘭 消防器材用的法蘭盤 機械設備及管道用的法蘭 煤礦廠耐磨用的法蘭 引用水及排水管道用的法蘭 橋梁及建築用的法蘭片 低中高壓流體輸送用法蘭

 

用管道鏈接您我、靠質量鑄造友誼。

羞羞网站入口管道

HEBEI ZHONGRAN PIPELINE CO., LTD.

河北羞羞网站入口管道有限公司

版權所有:河北羞羞网站入口管道有限公司    冀ICP備82586135號-6

網站建設:中企動力  石家莊

網站地圖